
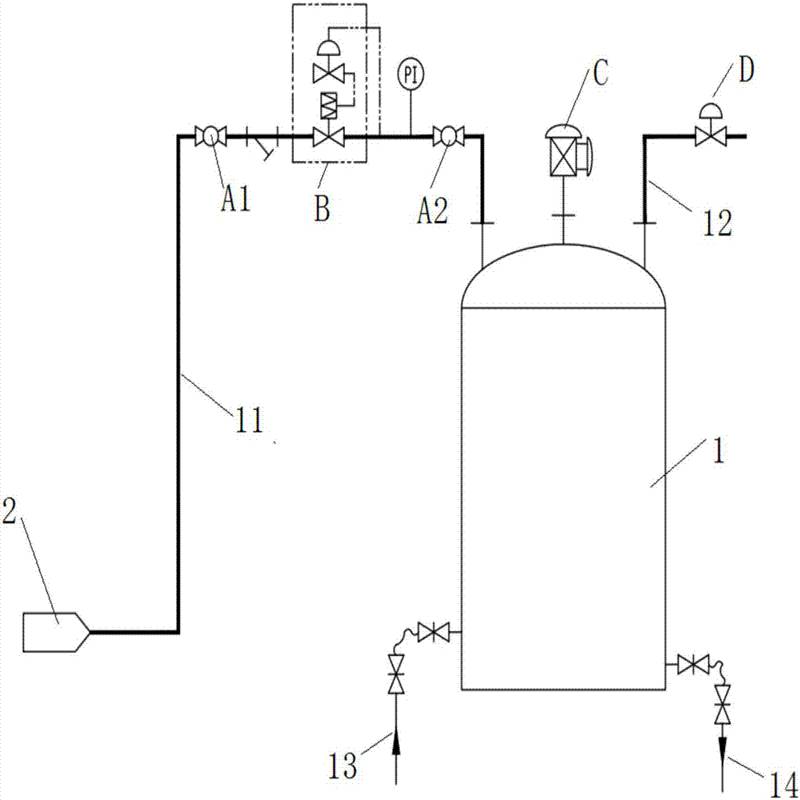
内浮顶涂料储罐氮封系统改造应用案例 氮封阀关闭,停止氮气供应;当气相空间压力低于0.5KPa时,氮封阀开启,开始补充氮气,***储罐在正常运行过程中不吸进空气,防止形成爆炸性气体。储罐氮封系统装置使用的氮气纯度不宜低于99.96%,氮气压力宜为0.2~0.6MPa。当罐内压力超过1.1KPA(G)时,泄氮阀工作,确保罐顶压力低于1KPA(G). 氮封装置示意图中,贮罐内成品液上端覆盖氮气(作用:防止罐内液体制品,挥发液等直接接触空气,避免挥发,变质,***质量),通过氮封装置控制,可比较方便实现此功能。 物料出口阀开启放液时,贮罐内液位下降,气相部分容积增大,氮气压力下降低于设定值,此时, ZZYVP-16B供氮阀开启工作,向罐内补充氮气,使罐内压力增加至设定值,供氮阀自动关闭。同样,进液阀开启进液时,液位上升,气相部分容积减小,氮气压力上升,若压力超过设定值,ZZVP-16K泄氮阀自动开启泄压,直到压力降至设定值,泄氮阀自动关闭。天邦涂料股份有限公司始建于2005年,是一家集研究、开发、生产、应用为一体的高科技企业。它是江阴市低碳产业17家重点骨干企业之一,并被列入江阴风电装备产业基地中小型骨干企业名单。公司建筑包括一座***涂料工厂、一个涂料技术中心和一个涂装应用中心。2008年公司被授予江苏省民营科技企业称号。2009年起先后与南京工业大学材料学院、中国科技开发院江苏分院、江苏康润净化科技有限公司、东南大学、中国科学技术大学、江南大学等进行了紧密的产学研合作。
氮封装置用在于反应釜工况中,如反应釜有抽真空,打压情况出现,需将氮封装置二个阀隔离进行操作。由于氮封阀属于微正压型调节阀,灵敏度较,如瞬间压力过大会造成阀门执行损坏。 自力式氮封阀补充说明: ◇ 一般供氮气压力在3×10^5-10×10^5Pa之间 ◇ 罐顶呼吸阀仅起安全作用,是在主阀失灵,导致罐内压力过高或过低时,起到安全作用,在正常情况下不工作 ◇ 泄氮阀安装在罐顶,口径一般与进液阀口径* ◇ 一般泄氮阀的压力设***略大于供氮阀的压力设***,以免供、泄氮装置频繁工作,浪费氮气、影响设备的使用寿命 二、内浮顶涂料储罐氮封系统改造应用案例工艺方案 1.内浮顶储罐改造 1)封堵储罐罐壁(顶)的通气口。 2)核算罐顶呼吸阀是否满足设置氮封后的需求。呼吸阀的数量及规格按照《石油化工储运系统罐区设计规范》SH/T 3007-2007确定(见表一)。呼吸量除满足储罐的大、小呼吸外,还应考虑氮封阀不能关闭时的进气量等因素。 3)在储罐罐顶增加氮气接入口和引压口。为确保压力取值的准确性,两开口之间的距离不宜小于1m。 4)量油孔应加导向管,确保量油作业时不影响氮封压力。 5)储罐罐顶增加紧急泄压人孔接口。 三.内浮顶涂料储罐氮封系统改造应用案例工艺流程 1)在每台储罐上设置先导式氮封阀组和限流孔板旁路,正常情况下使用氮封阀组维持罐内气相空间压力在0.5KPa左右,当气相空间压力高于1KPa时,氮封阀关闭,停止氮气供应;当气相空间压力低于0.5KPa时,氮封阀开启,开始补充氮气;当氮封阀需要检修或故障时,使用限流孔板旁路给储罐内补充氮气,压力高于1KPa时,通过泄氮阀及带阻火器的呼吸阀外排。 2)当氮封阀事故失灵不能及时关闭,造成罐内压力超过1Kpa时,通过泄氮阀及带阻火器的呼吸阀外排;当氮封阀事故失灵不能及时开启时,造成罐内压力降低至-1Kpa时,通过带阻火器呼吸阀向罐内补充空气,确保罐内压力不低于储罐的设计压力低限(-1Kpa)。 3)为确保设置氮封储罐事故工况下的安全排放,应在储罐上设置紧急泄放阀,紧急泄放阀定压不应高于储罐的设计压力上限(2.0Kpa)。 4)当需要使用限流孔板旁路补充氮气时,流量宜等于油品出罐流量. 5)若在相同油品储罐之间设置有气相联通管道,每台储罐出口均应设置阻火器,以防止事故扩大。 6)阻火器应选用安全性能满足要求的产品,且阻力降不应大于0.3KPa。 内浮顶涂料储罐氮封系统改造应用案例安装指导主要要注意以下3点: 1、安装前,检查整机零件是否缺损与松动,对管道应进行清洗,介质流向应与阀体上的箭头指向一致。 2、为便于现场维护与操作,阀四周应留有适当空间与设置旁路手动阀,阀组安装方案。 3、阀门应正立垂直安装在水平管道上,阀体与管道的法尘连接,要注意同轴度,并应安装在环境温度不超过-25~55℃的场合使用。 内浮顶涂料储罐氮封系统改造应用案例 然而此方法并不适用于所有氮封阀产品。进入储罐内的空气可能会污染产品,尤其是当储罐中存储的是有机溶液与碳氢物时,爆炸性气体(或空气)会在产品上方形成。此外,还有可能发生不良气体与蒸气的释放。由于必须避免这些情况,因此需要将储罐密封。然而,需要将储罐存放在常压条件下,从而避免在对其灌装或温度升高时出现过压,更为重要的是避免在排放产品时出现真空。大型储罐尤其无法承受罐内的低压状况。 |